第2種電気工事士 過去問+解説 学科試験(筆記方式)令和7年度(2025年度)下期試験 第47問

まずは初めに結論を。一口で言うと。まとめ。要旨。

 本問は、複線図の問題で、複線図が書けないと、解答できません。複線図が苦手な人は、「捨て問」と相なります。

第47問‐リングスリーブ当て

 

 (クリックして拡大。)

 本問のレベルは「ふつう」です。

 設問は、以下の画像のところです。

 

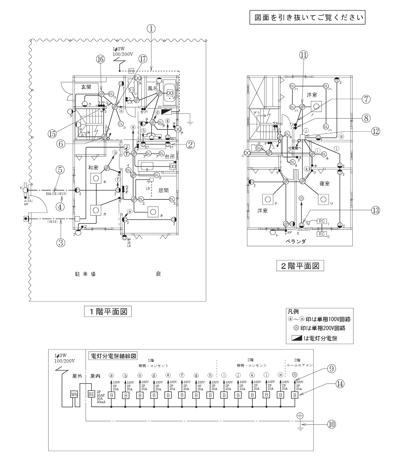
 配線図の資料(全体像)は、「こちら」です。

 本問の答えは、「こちら(記号のみ)」です。

解答

 

 問題の複線図は、上の画像です。

 問題が問うているのは、

 

 …のところです。

 問題文には、「VVF1.6」を使用しているとあります。

 先の第46問でも述べましたが、おさらい的に、同じ記述を述べておきます。

電線断面積の基礎知識

 「リングスリーブ」の選び方ですが、接続する電線の断面積の合計から判断します。

 VVF1.6の断面積は、「2mm2」で計算します。

 VVF2.0の断面積は、「3.5mm2」で計算します。

 本問では、「VVF1.6」のみの使用なので、「2mm2」だけを使います。

リングスリーブ選び

 リングスリーブは、接続する電線の断面積の合計によって決まります。

 「8mm2以下」なら「小」で接続します。

 「8mm2超で、14mm2未満」なら「中」で接続します。

 「14mm2以上」なら「大」で接続します。

接続場所

 複線図の画像から…、

 5本接続・・・1つ

 4本接続・・・1つ

 2本接続・・・1つ

 …なことがわかります。

5本接続

 「5本接続」を見ていきます。

 VVF1.6の断面積は、「2mm2」で計算します。

 5本ですから、「5*2」の「8mm2」となります。

 先も見たように、リングスリーブは…、

 「8mm2以下」なら「小」

 「8mm2超で、14mm2未満」なら「中」

 …という塩梅でした。

 「5本接続」のところは、「10mm2」なので、「中」を使用します。

 んで、「5本接続」は、1箇所ですから、「中」を「1個」使うことがわかりました。

4本接続

 「4本接続」を見ていきます。

 VVF1.6の断面積は、「2mm2」で計算します。

 4本ですから、「4*2」の「8mm2」となります。

 先も見たように、リングスリーブは…、

 「8mm2以下」なら「小」

 「8mm2超で、14mm2未満」なら「中」

 …という塩梅でした。

 「4本接続」のところは、「8mm2」なので、「小」を使用します。

 んで、「4本接続」は、1箇所ですから、「小」を「1個」使うことがわかりました。

2本接続

 「2本接続」を見ていきます。

 VVF1.6の断面積は、「2mm2」で計算します。

 2本ですから、「2*2」の「4mm2」となります。

 先も見たように、リングスリーブは…、

 「8mm2以下」なら「小」

 「8mm2超で、14mm2未満」なら「中」

 …という塩梅でした。

 「2本接続」のところは、「4mm2」なので、「小」を使用します。

 んで、「2本接続」は、1箇所ですから、「小」を「1個」使うことがわかりました。

集計

 「4本接続」は、「中」を「1個」使います。

 「4本接続」は、「小」を「1個」使います。

 「2本接続」は、「小」を「1個」使います。

答え

 こうした次第で…、

 正解:ニ

 …と相なります。

 >>> 次の問題へ。


学科過去問リスト

 第1問から第30問までは、「一般問題」です。

 第31問から第50問までは、「配線図」です。

一般問題

 1問:合成抵抗・・・「ふつう」。

 2問:公式問題・・・「ふつう」。

 3問:電力量計算・・・「ふつう」。

 4問:正弦波交流回路・・・「ふつう」

 5問:Y(スター)結線・・・「ふつう」。

 6問:三相3線式回路の断線・・・「ふつう」。

 7問:単相3線式回路の電圧・・・「ふつう」。

 8問:許容電力計算・・・「ふつう」。

 9問:過電流遮断機の定格電流・・・「ふつう」。

 10問:分岐回路・・・「ふつう」。

 11問:金属線ぴ工事・・・「ふつう」。

 12問:最高許容温度・・・「ふつう」。

 13問:ねじなし電線管の曲げ加工・・・「ふつう」。

 14問:スターデルタ始動・・・「ふつう」。

 15問:小出力太陽光発電設備・・・「ふつう」。

 16問:材料写真鑑別・・・「ふつう」。

 17問:器具写真鑑別・・・「ふつう」。

 18問:工具写真鑑別・・・「ふつう」。

 19問:リングスリーブ・・・「ふつう」。

 20問:工事種類・・・「ふつう」。

 21問:三相電動機回路の施工方法・・・「ふつう」。

 22問:D種接地工事・・・「ふつう」。

 23問:電磁的不平衡・・・「ふつう」。

 24問:検査・・・「ふつう」。

 25問:クランプ形漏れ電流計・・・「ふつう」。

 26問:接地抵抗計・・・「ふつう」。

 27問:計器記号・・・「ふつう」。

 28問:電気の保安に関する法令・・・「ふつう」。取る。

 29問:電気用品安全法・・・「ふつう」。取る。

 30問:電気設備に関する技術基準を定める省令・・・「ふつう」。取る。

配線図

 31問:配線図記号・・・「ふつう」。

 32問:コンセント図記号・・・「ふつう」。

 33問:小勢力回路・・・「ふつう」。

 34問:電線管図記号・・・「ふつう」。

 35問:図記号・・・「ふつう」。

 36問:材料図記号・・・「ふつう」。

 37問:最少電線本数・・・「ふつう」。

 38問:点滅器図記号・・・「ふつう」。

 39問:電路と大地間の絶縁抵抗・・・「ふつう」。

 40問:接地工事の種類・・・「ふつう」。

 41問:差込形コネクタ・・・「ふつう」。

 42問:図記号写真鑑別・・・「ふつう」。

 43問:コンセント図記号写真鑑別・・・「ふつう」。

 44問:器具図記号写真鑑別・・・「ふつう」。

 45問:ケーブル当て・・・「ふつう」。

 46問:リングスリーブと刻印・・・「ふつう」。

 47問:リングスリーブ当て・・・「ふつう」。

 48問:未使用スイッチ・・・「ふつう」。

 49問:未使用工具当て・・・「ふつう」。

 50問:未使用材料当て・・・「ふつう」。

第2種電気工事士 合格の生命線‐独学向け教材

 

 憶えられない、点数が伸びない、よく間違える、実力が付かない、何やってんのかわからないという人は、教材を見直してみてください。

 独学向けの良質な教材を使うことこそ、独学合格の“肝”です。

 教材の詳細は「筆記試験の教材」と「技能試験の教材」に述べてますが、読むのがメンドクサイ人は…、

 筆記用のテキストは、絵が多くて漢字の少ない「 ぜんぶ絵で見て覚える第2種電気工事士筆記試験すいーっと合格(2026年版) 」を、

 筆記用の過去問には、コンパクトで持ち運びやすい「 すい~っと合格赤のハンディ ぜんぶ解くべし!第2種電気工事士 筆記過去問2026 」を使います。

 技能のテキストは、写真の多い「 ぜんぶ絵で見て覚える第2種電気工事士 技能試験すい~っと合格2026年版 」を…、

 技能の工具は、定番メーカー:HOZANの「ホーザン(HOZAN) 基本工具 DK-28 」を…、

 技能の材料には、工具と同じメーカーの「ホーザン(HOZAN) DK-52 2回セット」を使います。

 (教材には「年度」対応があるので、必ず、自分の受ける年になっているか、確認してください。

 (「技能教材よくある質問(何回分がいいの?等)」も、参考にしてください。)

第2種電気工事士 技能 独学 補助教材

 第2種電気工事士 技能試験の独学は、ケーブル等の教材と工具、そして、テキストがあれば間に合います。

 とはいえ、独学に「あると便利」なものが多々あります。まさに独学向けというものなので、参考にしてください。

 高評価だったのは、「ホーザン(HOZAN) 合格配線チェッカー Z-222」です。

 利用者曰く、「回路的に正しいという自信が付く。使えない問題もあったが、最も役に立った。」とのことです。

 独学だと、候補問題を作っても、答え合わせに一苦労します。

 わたしも、受験生当時に(これで合ってるの?)と、お手本のテキストとにらめっこした記憶があります。往時にあったらとても便利だったと思います。

 独学で一抹の不安のある方は、使ってみてください。

 次は、「ホーザン(HOZAN) 合格マルチツール DK-200」です。

 多用途、時短になる、ウォータレンチプライヤの代わりにもなる、と高評価です。

 これは、独学に関係なく、有用かと思います。

 さて、独学では役には立つも、“すごくではない”というのが…、

 ・ホーザン(HOZAN) 合格クリップ P-926

 ・ホーザン(HOZAN) 合格ゲージ P-925 P-956/P-957/P-958用

 …です。

 クリップの方は、ホーザン教材に入っているもので十分とのこと。ホーザンの教材でない人は、一考するといいでしょう。

 んで、ゲージの方は、外れやすいのでアレ、使わなくなる、とのことです。用途に合いそうなら、考えてみてください。

 なお、セットのもあります。「HOZAN (ホーザン) の合格シリーズ3点セット【 DK-200 合格マルチツール 】【 P-926 合格クリップ 】【 P-925 合格ゲージ 】」です。

 独学の欠点をこれらの補助教材でカバーできます。“絶対”に必要かというとそうではありませんが、「手助け」にはなるので、万全を尽くしたい方は参考にしてみてください。

 教材にお金を惜しんではいけません。

PDF過去問の閲覧

 

 PDFの閲覧は、スマホだと画面が小さくて見難く、PCだとキーボードやマウス、配線等が邪魔で、かなりイライラします。

 本格的な“過去問演習”には、「タブレット」が最も勝手がよく、ストレスが少ないです。

 手許に「タブレット」がない人は、最もコスパの高い、アマゾンの「Fire HD」を推薦します。他のタブレットと性能が遜色ないくせに、値段は数割安く、もちろん、PDF過去問の閲覧も可能で、費用対効果が秀逸です。

 受験が終わっても、危険物や消防設備士等の試験で使えるし、サブ機としても使えます。2電工を機に「Fire HD」を検討するのも、損はないです。

第2種電気工事士のこまごましたもの

 「第2種電気工事士:独学資格ガイド」でも述べていますが、2電工は圧倒的な求人数を誇る優良資格で、人生の保証・保険になる資格です。わたし個人、とって本当に損がなかったと、ひしひし感じています。何か資格でも、とお考えの方は、いの一番に2電工を推薦します。

 先述したように、文系・電気ド素人でも、試験に巨大なハンデはないので、食わず嫌いをせず、挑戦してみてください。

 第2種電気工事士に関するこまごましたことは、ブログにも投稿しています。興味のある方は、「第2種電気工事士:ブログ記事」をばご参考ください。

みんなとシェアする